NOISE PROTECTION WALL A2, JUNCTION GRAZ-OST
Noise protection walls with a total length of 4,000 m and an effective heigth of 2 – 5 m are built along the A2 motorway at the area of the junction Graz-Ost. On behalf of ASFINAG Bau Management GmbH, the overall design, tendering and tender evaluation was performed by convex ZT GmbH.
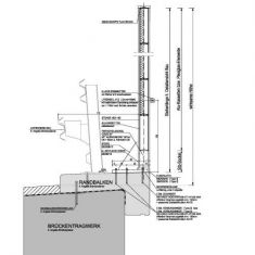
The noise protection walls are located on both sides of the highway and consist largely of highly absorbent wood-concrete elements. On some existing transmission structures and aluminum panels acrylic glass elements were used as wall material. The foundation of the wall posts in the field was performed using piles with a spacing of 5.0 m, at passage structures the wall posts were anchored to the existing edge beams.
Client:
ASFINAG Bau Management GmbH
Area:
A2 Motorway, junction Graz-Ost
length/heigth:
4.000 m / 2 - 5 m
Design:
Arch. DI E. Plank
-
Photos:
convex ZT GmbH






